今日谈谈:关于温度控制器的说明
温度控制器:
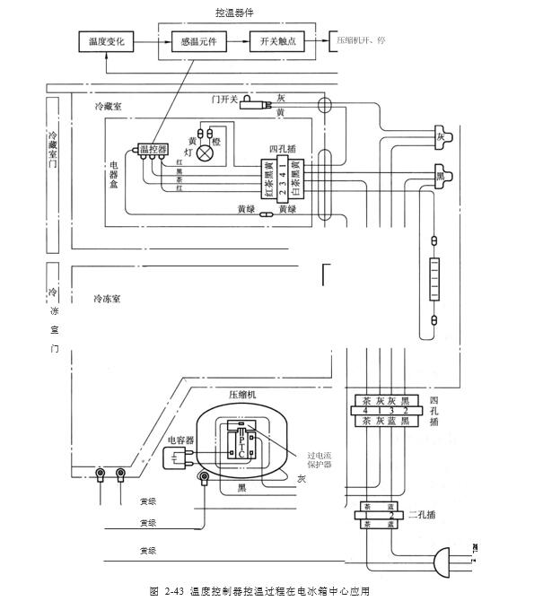
温度控制器 (又称温度开关或温度继电器)是制冷系统中用来控温的装置,其作用是通过调节温度控制器的旋钮,设定所需要的控制温度 ,使制冷系统在选定的某一温差范围内运行 。
控温过程如图 2-43 所示 。

当温度变化时,感温元件接受温度变化的信息,将其转化为开关触点的动作,使制冷压缩机由运行状态变为停止状态,或者由停止状态变为运行状态,即由开关触点的关、开动作使压缩机的运行或停止 。压缩机开的时间长些,温度就要低些。压缩机开的时间短些,温度就要高些 。从而达到节能和合理使用电冰箱、方便控制温度的目的 。目前,电冰箱使用的温度控制器可分为两大类 :
一种是机械式的温感蒸气压力式温控器 ,简称压力式温度控制器 , 或机械式温度控制器和感温囊 ( 又称感温腔) 温度控制器 ;
另一种是电子式的热敏电阻式温控器 。不管是哪一种类型的温控器 ,感温元件都是它的主要部件 ,用来感知某一区域的温度信号 ,再转化为压力变化和电量变化去控制电气开关或风门,从而实现自动控制 。
上一篇:了解室温拉伸试验抗拉强度与断面收缩率的测定
下一篇:机械式温控器的基本工作原理,都在这!